业务咨询:18010013889
展会接待:18911291019
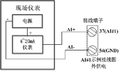
模拟量输入(AI)主要是将现场模拟量信号4~20mA采集并转化为数字信号。在模拟量输入(AI)内部电路中,A/D转换器是该电路的主要器件之一。A/D转换芯片在外围信号采样电路和信号调理电路的配合下,完成了高精度,高速度的模拟量数据采集与转换工作。DRAC-200控制器集成了16路AI通道,具有16位分辨率,支持同步采样,适用于4~20mA量程的模拟量输入。
37~52:AI1~AI16输入通道接线端子
53:+24V(控制器内部), 54:GND

